۱۳ دی ۱۴۰۴
به روز شده در: ۱۳ دی ۱۴۰۴ - ۲۱:۴۶
فیلم بیشتر »»
کد خبر ۸۶۶۳۴۰
تاریخ انتشار: ۱۴:۱۴ - ۲۴-۰۸-۱۴۰۱
کد ۸۶۶۳۴۰
انتشار: ۱۴:۱۴ - ۲۴-۰۸-۱۴۰۱

اظهارنظر جدید چمران درباره توده گاز متان تهران: عکس منتشره برای یک کشور دیگر است

اظهارنظر جدید چمران درباره توده گاز متان تهران: عکس منتشره برای یک کشور دیگر است
در مورد توجه به آلودگی هوا در برنامه توسعه نیز ما پیگیر این موضوع هستیم و امیدواریم شهرداری اقدامات موثرتری در این زمینه به جای رنگ کردن جدول وسط خیابان انجام دهد.
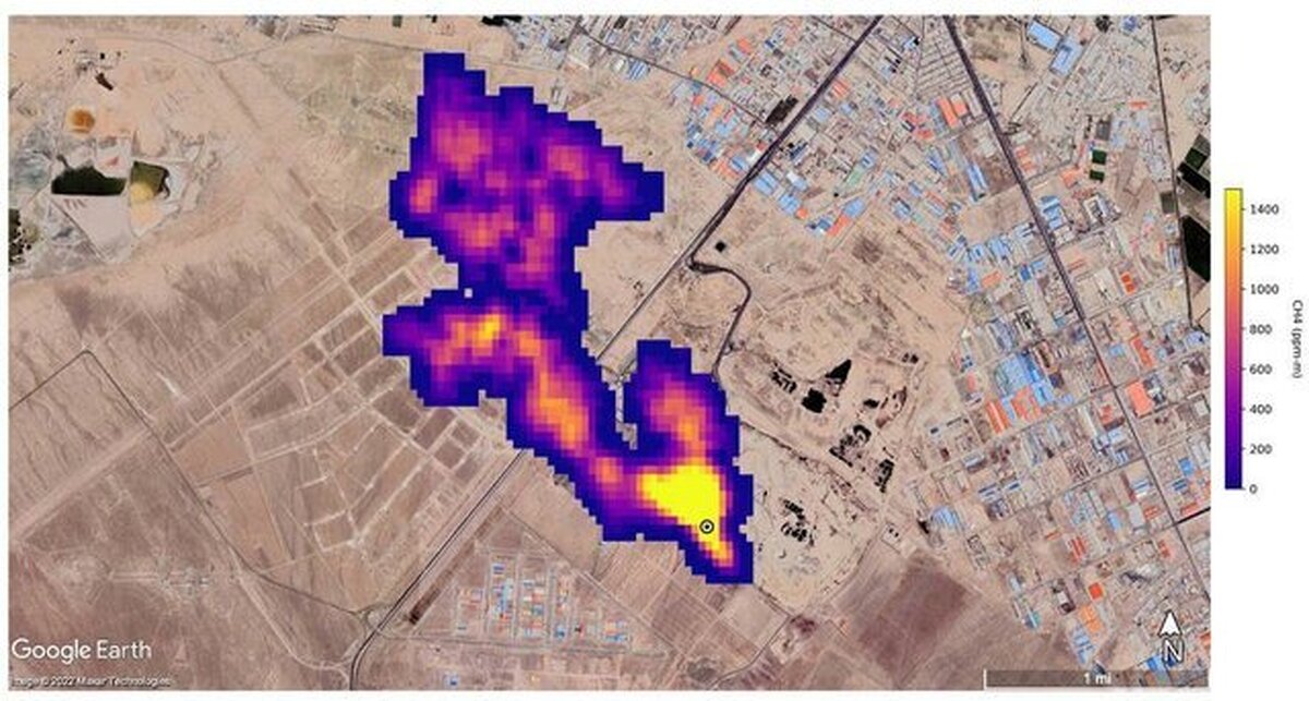
رئیس شورای شهر تهران از درست نبودن عکس ناسا در مورد انتشار توده گاز متان در جنوب تهران خبر داد.
 
به گزارش ایسنا، مهدی چمران در واکنش به تذکر اعضای شورای شهر تهران در مورد وضعیت آلودگی هوای پایتخت گفت: معتقدم که شهرداری در تلاش برای حل آلودگی هوا است و دولت نیز همراهی خوبی در این زمینه دارد؛ اما سیستم کند اداری سبب شده که اثرات این اقدامات مشخص نشود.
 
وی با بیان اینکه قطعا توسعه مترو اولویت اول ما در مدیریت شهری است، تصریح کرد: اگر صحبت از تراموا می‌شود به جای اتوبوس قرار است استفاده شود. چرا که تراموا بر روی ریل حرکت کرده و برقی است و آلودگی در هوا ایجاد نمی‌کند؛ اما شهر ما پر از چهارراه است و اگر قرار باشد تراموا نیز با هشت واگن به مانند اتوبوس‌های بی آر تی پشت چهارراه‌ها در ترافیک بمانند باید فکری به حال آن کرد، اما معتقدم که باید مطالعات دقیقی در مورد تراموا انجام شود تا مثل مونوریل نشود.
 
چمران ادامه داد: ساخت هر کیلومتر مترو ۱۲۰۰ میلیارد تومان هزینه نیاز دارد و ممکن است شهرداری نتواند آن را تامین کند؛ اما با همین مبلغ می‌شود سیستم حمل و نقل مکمل اتوبوس را راه‌اندازی کرد؛ البته با این حال اولویت ما مترو است.
 
وی با بیان اینکه بعد از دو طبقه کردن پل صدر شهرداری طرحی آورد که بزرگراه همت نیز دو طبقه شود، گفت: در آنجا مخالفت کردیم و گفتیم این پول را در مترو هزینه کنید.
 
رییس شورای شهر تهران با اشاره به انتشار تصویری از توده گاز متان در جنوب تهران توسط ناسا، گفت: عکس منتشر شده از جنوب تهران درست نیست و گویا برای یک کشور دیگر است و در مورد توجه به آلودگی هوا در برنامه توسعه نیز ما پیگیر این موضوع هستیم و امیدواریم شهرداری اقدامات موثرتری در این زمینه به جای رنگ کردن جدول وسط خیابان انجام دهد. چرا که اشاره کردم که جدول وسط خیابان را سفید و سیاه می‌کنند که این فقط در پادگان‌های نظامی انجام می‌شود و در کشورهای دیگر بلوک‌های سیمانی را رنگ هم نمی‌کند. هر چند که در کاهش تصادفات در حدودی موثر است اما الان ضرورتی ندارد و بهتر است این پول را صرف خرید حتی یک اتوبوس کنند.
 
به گزارش ایسنا، میثم مظفر نیز از شهرداری تهران بابت رونمایی از طرح خرسندسازی پرسنل شهرداری تشکر کرده و با تشریح جزئیات این تسهیلات آن را جذاب عنوان کرد و خواستار اجرای درست این طرح شد.
ارسال به دوستان
توهین یک خانم به خانمی دیگر در مکان عمومی، مصداق کدام جرم است؟ سناتور دموکرات آمریکایی: ترامپ جنگی غیرقانونی علیه ونزوئلا به راه انداخت ادعای ترامپ: عملیات نظامی در ونزوئلا شبیه عملیات علیه سردار سلیمانی و سایت‌های هسته‌ای ایران بود گوترش: اقدامات آمریکا در ونزوئلا پیامدهای جدی برای منطقه به‌همراه دارد معاون رئیس‌جمهور: هدف ترامپ در ونزوئلا بازگرداندن نفت مسروقه به آمریکاست! بازداشت/ربودن مادورو در رسانه‌های جهان پکن: از اقدامات آمریکا علیه ونزوئلا شوکه شده‌ایم ترامپ تصویری از مادورو در حال انتقال به آمریکا را منتشر کرد نیویورک‌تایمز: یک منبع سیا در دولت ونزوئلا به دستگیری مادورو کمک کرد ترکیه: آماده کمک سازنده برای حل بحران در ونزوئلا هستیم ترامپ: برای مکزیک هم باید فکری کرد ترامپ منتشر کرد: اولین تصویر از «مادورو» بعد از بازداشت/ او را سوار این ناو جنگی کردند(عکس) استانداری همدان درباره ناآرامی‌های اخیر: یکی از کسبه به طرز مشکوکی به قتل رسیده فارس: ۳ کشته و چند زخمی در ناآرامی‌های امروز ملکشاهی ایلام وزیر خارجه ونزوئلا: مادورو همچنان رئیس‌جمهور ماست