فیلم بیشتر »»
کد خبر ۸۶۵۲۶۹
تاریخ انتشار: ۱۴:۵۴ - ۱۶-۰۸-۱۴۰۱
کد ۸۶۵۲۶۹
انتشار: ۱۴:۵۴ - ۱۶-۰۸-۱۴۰۱

پای ترامپ به ماجرای جنجالی متان تهران کشیده شد!

پای ترامپ به ماجرای جنجالی متان تهران کشیده شد!
رئیس کمیته محیط زیست شورای شهر پنجم پایتخت گفت: بطور کلی یکی از پیامد‌های مراکز دفن زباله انتشار گاز متان ناشی از دفن زباله‌هاست و در آرادکوه نیز چندین سال است که زباله‌ها به صورت چند لایه روی هم دفن شده‌اند و به صورت بی‌هوازی گاز متان را از خود متصاعد کردند.
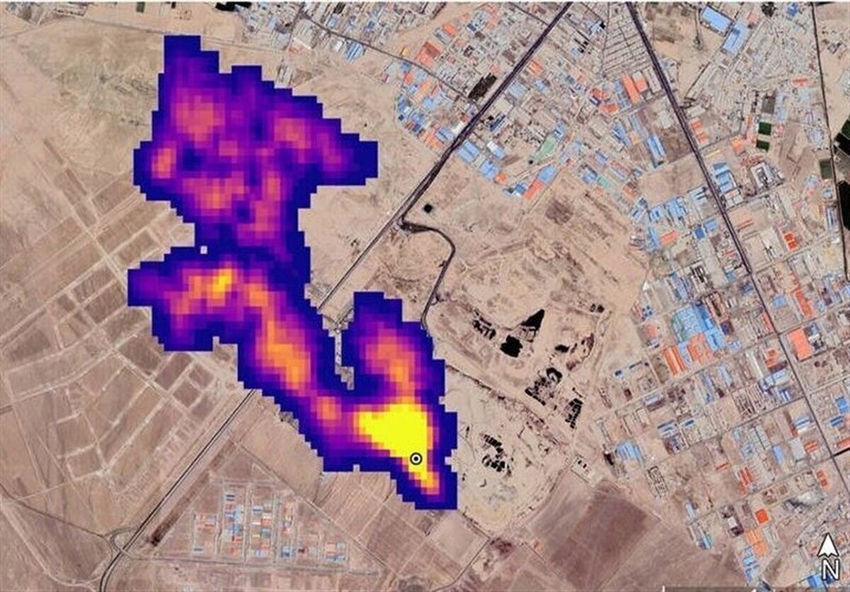
چندی پیش ناسا با انتشار گزارشی اعلام کرد که یک توده پنج کیلومتری گاز متان در جنوب شهر تهران وجود دارد، هر چند مدیران شهرداری آن را تأیید نکردند؛ اما رئیس کمیته محیط زیست شورای شهر پنجم پایتخت معتقد است که بجای انکار این پدیده و مطالعات می‌توان از آن برای منشأیابی درست گاز متان در تهران استفاده کرد.
 
آرش میلانی در گفتگو با ایسنا، در واکنش به گزارش ناسا درباره توده ۵ کیلومتری گاز متان در جنوب شهر تهران، گفت: بطور کلی یکی از پیامد‌های مراکز دفن زباله انتشار گاز متان ناشی از دفن زباله‌هاست و در آرادکوه نیز چندین سال است که زباله‌ها به صورت چند لایه روی هم دفن شده‌اند و به صورت بی‌هوازی گاز متان را از خود متصاعد کردند.
 
وی با بیان اینکه در مراکز دفن زباله گاز متان استحصال می‌شود، گفت: گاز متان ناشی از زباله استحصال شده و به نیروی برق تبدیل می‌شود و بطورکلی گاز متان قابلیت کنترل و مدیریت را دارد و حالا گزارشی منتشر شده که نشان می‌دهد در محدوده آرادکوه که یک مرکز دفن زباله قدیمی است ابری از متان تشکیل شده است و برای حل این مشکل حدود ۱۰ سال است که شهرداری و سازمان پسماند به دنبال جذب سرمایه گذار و استفاده از تکنولوژی‌های جدید هستند تا بتوانند گاز متان را استحصال کنند و آن را به نیروی برق تبدیل کنند، اما هنوز موفق نشده‌اند.
 
رئیس کمیته محیط زیست شورای شهر پنجم با بیان اینکه در دوره پنجم مدیریت شهری پیگیری‌های زیادی برای جذب سرمایه گذار انجام شد و حتی یک شرکت متعلق به کره جنوبی اعلام آمادگی کرد که در این زمینه سرمایه گذاری کند، اظهار کرد: به دلیل تحریم‌هایی که در دوره ترامپ علیه ایران وضع شد سرمایه گذار کره‌ای دچار مشکل شد و نتوانست نسبت به مدیریت گاز متان در تهران به ما کمک کند. گاز متان یکی از گاز‌های آلاینده است که در بحث تغییر اقلیم بسیار مورد توجه قرار گرفته، چرا که چند برابر دی اکسید کربن اثر منفی در گرمایش زمین دارد و در سطح بین‌المللی نیز بطور کلی از پروژه‌هایی است که موجب کاهش گاز متان می‌شود.
 
وی با بیان اینکه در مورد سنجش تغییر اقلیم سنجنده‌های مختلفی را برای سنجش گاز‌ها پرتاب می‌کنند که یکی از آن‌ها سنجنده ناسا بوده که امسال به فضا پرتاب شده است و گزارش‌هایی را در این خصوص منتشر کرده، گفت: ناسا گزارشی را در مورد انتشار گاز متان در تهران منتشر کرده که در محدوده آرادکوه است. منتهی داده‌های اصلی و سورس آن را منتشر نکرده است و این داده‌ها منتشر می‌شود تا کارشناسان و اساتید که مایل به بررسی بیشتر هستند اقداماتی انجام دهند، اما در این مورد سورس (منبع) تصاویر منتشر نشده است، ولی این یک فرصت بین‌المللی است تا با استفاده از این داده‌ها منشاءیابی گاز متان را بهتر انجام دهیم و فعالیت‌های محیط زیستی در راستای کاهش این گاز متمرکز شود و می‌توانیم از این فرصت بین‌المللی استفاده کنیم تا برنامه‌ها و تصمیم گیری‌هایی در این زمینه داشته باشیم.
 
میلانی با بیان اینکه در طرح جامع پسماند در مورد منشاء گاز متان در آرادکوه برنامه‌ای تدوین شده است، ادامه داد: در برنامه پنج ساله طرح جامع پسماند آمده است که در سال چهارم باید فرآیند استحصال گاز متان آغاز شود و شهرداری نیز باید در زمینه بودجه ریزی تزریق امکانات و ... تدابیری داشته باشد.
 
وی در مورد دروغ خواندن گزارش ناسا، گفت: این گزارش قابلیت صحت سنجی دارد و بجای انکار آن می‌توانیم از ظرفیت‌های بین‌المللی برای حل این بحران زیست محیطی استفاده کنیم.
 
این عضو شورای شهر پنجم تهران در واکنش به این ادعا که برخی انتشار این گاز را به گاوداری‌های اطراف آرادکوه نسبت می‌دهند، گفت: می‌تواند این فرضیه نیز مورد بررسی قرار گیرد، اما حتما باید منشاءیابی گاز متان صورت گیرد تا بتوان برنامه ریزی دقیق‌تری برای حل این موضوع داشت و استفاده از این اطلاعات و تصاویر ماهواره‌ای بجای انکار آن، می‌تواند کار را برای ما تسهیل کند.
ارسال به دوستان
با سعدی در گلستان : سخن گرچه دلبند و شیرین بود / سزاوارِ تصدیق و تحسین بود (+صدا) آتش‌سوزی در مجتمع اقامتی/ نجات ۳۰ شهروند محبوس فوت یک زائر ایرانی در عربستان/ علت چیست؟ حمله پهپادی به نیروگاه هسته‌ای امارات/ ابوظبی: آتش سوزی مهار شد اصغر فرهادی: ترجیح می‌دهم در کشور خودم فیلم بسازم ترانو ؛ شاسی بلند جدید نیسان که می خواهد یک پاترول موفق باشد (+عکس) پاسخ به سوالات پرتکرار مردمی در مورد فروش جدید ایران‌خودرو که از 28 اردیبهشت آغاز می شود / چگونه می توان ثبت نام کرد حفاظت از گونه‌های در خطر انقراض حیات وحش ایران وزیر جهادکشاورزی: گران‌فروشی گسترده کالاهای اساسی نداریم استقرار «همیاران پیشگیری» در مدارس؛ اجرای طرحی مشابه «همیار پلیس»/ توانمندسازی ۳۵هزار مشاور برای مصون‌سازی نسل آینده محدودیت صادرات اسید سولفوریک چین صنایع جهان را نگران کرد امسال یارانه کتاب به دانشجویان و اساتید تعلق نمی‌گیرد تعویض روغن پراید ۳ میلیون تومان ناقابل! سقوط بالگرد در نیوزیلند ۱۰۰ رمان برتر تاریخ به انتخاب گاردین